3sk1111-2ab30 Wiring Diagram
Trane Diagnostics Manual Pdf Chlorofluorocarbon Manufactured Goods
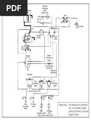
24v Wiring Diagram Pdf Switch Relay

3sk1111 2ab30 Siemens Int Technics Industrial Automation Partner
24v Wiring Diagram Pdf Switch Relay

3sk2122 2aa10 Siemens Sirius Safety Relay Basic Unit 3sk2

3sk1111 2ab30 Siemens Sirius Safety Relay Basic Unit Stand
Table Dwg S Submission Levels Pdf Relay Electrical Substation
Table Dwg S Submission Levels Pdf Relay Electrical Substation
Mikro Mx200a 180a 160a Voltage Relay Pdf Relay Alternating Current

Siemens Sirius 3sk1 Manual Pdf Download Manualslib

3sk1121 1cb41 Siemens Int Technics Industrial Automation Partner

Eplan Data Portal Sie 3sk1111 2ab30
Table Dwg S Submission Levels Pdf Relay Electrical Substation

Safety Relay Basic Module Sr4d3b01s Wenglor

Safety Relay 3sk1111 Test 3 Youtube

3sk2122 1aa10 Siemens Sirius Safety Relay Basic Unit 3sk2